1602 P&ID作図基準
適用範囲・概要
適用範囲
本基準は、P&ID(Piping & Instruments Diagram)を設計製図する、すべての場合に適用します。
なお、外販業務において特別に客先より指示のある場合においても、可能な限り本基準の適用を図るものとします。
概要
P&IDは、製造装置の計画の根幹をなすものであり、装置、機器、および配管に関する基本設計の結果を集約、図示したものです。
従って、次にあげる各項目を表示しなければなりません。
- 製造工程の名称
- 物質の流れの方向
- すべての製造用装置、機器(機器付属品を含む)、およびその名称と仕様
- すべての配管とその配管仕様、およびすべての配管付属品とその仕様
- すべての計装機器、および制御方法と計測方法
- 製造工程における装置、機器の原則的な前後、上下関係
- 使用する用役ラインとその対象
尺度・線
尺度
- 機器の尺度は原則としてノン・スケールとします。配管線の寸法は「配管用図形シンボル」に準じます。
- 本基準に規定されていない機器については、ほかの機器とのバランスに注意して決定してください。
- 配管付属品、計装機器等についても同様とします。
線種
線の種類、および適用は下記のとおりとします。
-
実線
形状 略称 太さ(mm) 適用 
太線 0.8 主プロセスライン 
中線 0.5 その他のプロセスライン
フルジャケットライン
細線 0.3 配管付属品、計装機器、計装ライン、引出線 
極細線 0.15 装置および機器、機器付属品、ノズル、ユーティリティライン、タグNo、計装機器文字、配管仕様文字、機器仕様文字、その他文字 -
破線
形状 略称 太さ(mm) 適用 
中線 0.5 セミジャケットライン(a)、トレースライン
新設・既設区分表示
細線 0.3 計装ライン(電気信号)
新設・既設区分表示 -
一点鎖線
形状 略称 太さ(mm) 適用 
細線 0.3 フロアライン、その他 -
二点鎖線
形状 略称 太さ(mm) 適用 
細線 0.3 その他
参考
-
線の太さは以下のプロファイルキーで変更できます。
テーブル名:TPidSettings
線種 キー デフォルト値 説明 太線 COMMON_LINE_WEIGHT080_THICK 0.8 太線の線幅(mm) 中線 COMMON_LINE_WEIGHT050_MEDIUM 0.5 中線の線幅(mm) 細線 COMMON_LINE_WEIGHT030_THIN 0.3 細線の線幅(mm) 極細線 COMMON_LINE_WEIGHT015_ULTRA_THIN 0.15 極細線の線幅(mm) 線種パターンは以下のプロファイルキーで変更できます。
テーブル名:TPidSettings
線種パターン キー デフォルト値 説明 破線(点長さ) COMMON_LINE_DASHED_DOTLENGTH 3.0 破線の点長さ(mm) 破線(空白長さ) COMMON_LINE_DASHED_GAPLENGTH 1.5 破線の空白長さ(mm) 一点鎖線(線長さ) COMMON_LINE_DASH_DOT_LINELENGTH 10.0 一点鎖線の線長さ(mm) 一点鎖線(点長さ) COMMON_LINE_DASH_DOT_DOTLENGTH 2.0 一点鎖線の点長さ(mm) 一点鎖線(空白長さ) COMMON_LINE_DASH_DOT_GAPLENGTH 1.5 >一点鎖線の空白長さ(mm) 二点鎖線(線長さ) COMMON_LINE_DASH_DOUBLE_DOT_LINELENGTH 10.0 二点鎖線の線長さ(mm) 二点鎖線(点長さ) COMMON_LINE_DASH_DOUBLE_DOT_DOTLENGTH 2.0 二点鎖線の点長さ(mm) 二点鎖線(空白長さ) COMMON_LINE_DASH_DOUBLE_DOT_GAPLENGTH 1.5 二点鎖線の空白長さ(mm) 撤去線(幅) COMMON_LINE_REMOVAL_PATTERNWIDTH 1.0 撤去線の幅(mm) 撤去線(高さ) COMMON_LINE_REMOVAL_PATTERNHEIGHT 1.0 撤去線の高さ(mm) 撤去線(間隔) COMMON_LINE_REMOVAL_PATTERNINTERVAL 6.5 撤去線の間隔(mm)
線実事例
記号分類
各種図形、文字記号の概要
機器
-
機器文字記号
機器番号、機器仕様文字、機器付属品文字は『07-2標準文字記号』の「機器文字記号」に準じます。
-
機器図形
機器図形は「16-05 一般機器図形」に準じます。
配管用
-
配管用文字記号
配管仕様、配管付属品仕様については『07-2標準文字記号』の「配管用文字記号」に準じます。
タグ No.については、『07-2標準文字記号』の「配管用文字記号」に準じます。
-
配管用図形
配管用図形は「16-08 配管線図形」に準じます。
この図形のバルブ形状は基本的に「JIS Z8204:計装用記号」の「表11 調節端」に準じたものが標準として登録してあります。
また、図形の本体部を「一般弁図形」、「配管付属品図形」、開閉記号などを「配管付属品アクセサリ図形」として別に登録してあり、これらを組み合わせて表記する構造を持っております。
一般弁図形、配管付属品図形、およびアクセサリ図形は「16-10 配管付属品図形」に準じます。
-
配管線図形
配管線図形は「16-08 配管線図形」に準じます。
参考
-
別の作図基準もあります。「配管および配管付属品の記入法:配管の記入法」を参照ください。
計装用
-
計装用文字記号
文字記号は『07-02標準文字記号』の「計装用文字記号」に準じます。
個別番号は文字記号を補足し、計測設備の1つ1つを識別する必要がある場合に用いて、アラビア数字で表します。
-
計装用図形
計装用図形は「16-12 計装用図形」に準じます。
この図形の形は基本的に「JIS Z8204:計装用記号」に準じたものが標準として登録してあります。
また、図形の本体部を「計装用図形」、調節部などを「計装付属品」として別に登録してあり、これらを組み合わせて表記する構造となっています。
-
計装線図形
計装線図形は「16-11 計装線図形」に準じます。
この図形の形は基本的に「JIS Z8204-1983:計装用信号線」の「表5:新JIS」、「表6:旧JIS」の両方が表記可能です。
機能シンボル
- 機能シンボルとは、スペッククラス変更表示や断熱表示等、これを表示することにより単なる図面上の表示だけでなく、バルブ集計やラインリスト等のエンジニアリング・データに対し、何らかの影響を及ぼすものをいいます。
-
各々の機能シンボルの持っている文字記号の詳細は、各々の記号が使われている作図基準に準じます。
-
機能シンボルは「16-13 機能シンボル」に準じます。
単純表示
- 単純表示記号とは、タンクローリー、原料表示等、図面の補足説明的な表示のみで、バルブ集計やラインリスト等のエンジニアリング・データに対し、何ら影響を及ぼさないものをいいます。
-
単純表示文字記号
注記、補足説明的な文字を示し、漢字、英数字、特殊記号等で任意に用います。
文字の標準サイズは3mmとします。
-
単純表示図形
単純表示図形は「16-13 機能シンボル」の「単純表示図形」に準じます。
機器仕様の記入法
記入範囲
- 製造工程に関与するものすべてを記入します。
- 同一の役目をする同一仕様の機器が数台並ぶ場合も、1台の機器に対して1つの図形を記入します。
機器の形
- 「16-03 P&ID標準図形」で定められた「一般機器図形」と「機器付属品図形」との組み合わせで形を決め、使用します。
-
寸法値は原則として「16-05 一般機器図形」と「16-06 機器付属品図形」に定められた値を用います。
ただし、他の機器とのバランスを考慮するため、寸法値をそのシンボルで定義されたパラメータに基づいて調節修正しても構いません。
- 「一般機器図形」に登録されていない機器は、実際の形を出来るだけ簡略した形とし、「特殊機器図形」として記入します。
- 機器図形の線の種類は、「線種」に準じます。
機器の記入位置
- 原則として、縦方向は実際の配置を考慮し、横方向は工程の流れに従い、左から右に展開式に記入します。
機器番号の記入位置
- 機器番号は、下図のように該当する機器の近く、または内部に記入します。
- 機器番号の付番方法については、『07-02標準文字記号』の「機器文字記号」に準じます。
参考
-
Xは文字数Nにより変化します。X=4×N(mm)
ただし、1つの図面内では最大長に合わせて固定します。
- 物質番文字の大きさは3mmとします。
- 機番の最大は10文字とします。
機器仕様の記入位置
-
機器仕様は、下図のように該当する機器の最も近い、機器仕様表示区域に記入します。
上部は一段だけ、下部は二段まで記入できます。
- 原則として機器仕様表示の枠組は表示しません。
-
表示内容は以下の計5項目とします。
a) 機器番号
b) 機器名称
c) 機器型式
d) 主仕様項目×2種
- 詳細内容は『07-02標準文字記号』の「機器文字記号」に準じます。
注意
- 記入の優先順位は(1)、(2)、(3)の順です。
電動機および動力配線
- 各種配管、計器を伴う大型モーター、撹拌機モーター、および機器番号を付けるモーターを除いて、電動機および動力配線は原則として記入しません。
配管および配管付属品の記入法:記入範囲・配管線図形・配管付属品図形
記入範囲
- 装置および機器に出入りする配管はすべて記入します。
-
用役ラインの主管は、原則として記入せずに、用役フローシートを作成します。
ただし、簡単なフローの時は用役ラインの主管をすべて記入し、代用します。
- 配管仕様(スペッククラス等)はすべて記入します。
- 配管および機器に付属する配管付属品はすべて記入します。
配管線図形
線の種類、および適用は以下の表のとおりです。
-
主プロセスライン
ラインタイプ 線種 適用 
太線 主プロセスライン 
太線+破線中線 トレース付プロセスライン 
太線+中線 フルジャケット主プロセスライン 
太線+破線中線 セミジャケット主プロセスライン(*) -
一般配管
ラインタイプ 線種 適用 
中線 一般配管 
中線+破線中線 トレース付一般配管 
中線 フルジャケット一般配管 
中線+破線中線 セミジャケット一般配管(*)
参考
-
一般配管の寸法は主プロセスラインと同じです。
※別の作図基準もあります。「ジャケット配管の作図例」を参照してください。
配管付属品図形
- 「16-10 配管付属品図形」で定められた[一般弁]または[一般付属品]を単独で用いるか、それらと[アクセサリ]との組み合わせで形を決め、これを用います。
- 寸法値は原則として「16-08 配管線図形」に定められた値を用います。
- 配管付属品図形の線の種類は、「線種」に準じます。
配管および配管付属品の記入法:配管の記入法
記入範囲
-
配管は原則として連続した線で記入します。
ただし、表示図形によって接続関係を表示できる場合は、中間を省略しても構いません。
-
配管同士の間隔、配管から配管が出る位置、配管の曲がり点の位置は最小値として5mmのメッシュ上に乗るように記入してください。
ただし、機器と配管の取合い等、込み入った所はこの限りではありません。
-
機器に出入りする用役ラインは下図のように記入することを原則とします。
用役取合点表示図形は、「16-13 機能シンボル」に準じます。
各用役取合点の近くに用役名を必ず記入してください。
用役名は最大4文字で英数字を使用し、各々のプラントごとに決定してください。
-
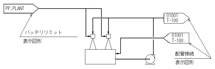
プロセスライン等の各図面間での取合は、配管接続表示図形を用いて、下図のように記入します。
また、そのP&IDで示すプロセス外との取合は、バッテリリミット表示図形を用いて、下図のように記入します。
参考
- バッテリリミット表示枠内には上下8文字(計16文字)以内で隣接工場名、原料名等を自由に記入してください。
- それぞれの表示図形は、「16-13 機能シンボル」に準じます。
-
配管接続表示図形中の文字は次のように記入します。
-
上段
プラントのセクション番号(2文字)
図面番号 末尾 3ケタ(3文字)の計5文字
-
下段
配管の接続する機器の機番、または配管の接続する別配管のライン番号
-
- プロセス、用役を示す配管が機器に入るときは、そこに矢印を記入してください。
-
配管を示す線は、機器を横切らないように記入してください。
ただし、やむを得ず横切る場合は下図のようにしてください。
-
配管が互いに交差する場合の優先順位は以下のようになります。
配管種 優先順位 主プロセスライン 横方向 上位 斜め方向 ↓ 縦方向 一般配管 横方向 中位 斜め方向 ↓ 縦方向 計装配管 横方向 下位 ↓ 縦方向 参考
- 斜め方向の配管は、水平方向からの角度の小さい方が優先されます。
- システム上、交差点数に次の上限があります。(配管ライン62個所、計装ライン38箇所)これ以上交差点がある場合、陰線処理がうまくかかりません。
-
配管の勾配を示す必要のある時は、配管勾配表示図形を用いて、下図のように記入して下さい。
表示図形シンボルは、「16-13 機能シンボル」に準じます。
ただし、特に勾配を強調したい場合は、配管自身を斜めに記入してください。
-
配管の埋設表示は下図のように記入してください。
表示図形シンボルは、「16-13 機能シンボル」に準じます。
-
配管の途中で仕様スペックが変わる時は、配管仕様変化表示図形を用いて、下図のように記入してください。
また、配管の途中で他の工程との取合を明記したり、工事区分の取合等を示すためには、取合点表示図形を用いて、下図のように記入してください。
ジャケット配管の作図例
プロセス上の要件により配管内の温度管理が必要なとき、ジャケット配管やトレース配管を使用します。ジャケット配管とは、本管(内管)に対して径の一回り大きいサイズの外管を覆う手法(二重管)で、フルジャケット、セミジャケットに分類されます。
-
分類
フルジャケット 配管の末端部や配管部品をも(省略せずに)覆う場合 セミジャケット 外管の末端部を絞ったり、配管部品の覆いを適切に省略する場合 -
セミジャケットの作図基準
セミジャケットについては、2007年時点で、JIS製図基準およびENAA基準には定義の記述がありません。
EYEPID-V6.40以前では、実線(内管)&破線(外管)を作図基準としてきました。(「線種」参照)しかし、視覚上より分かりやすい手法(下図参照)も広く運用されていますので、これらもセミジャケット配管の作図基準とみなします。
-
参考図
EYEPIDによる、フルジャケット、セミジャケット、トレース配管の作図例
(セミジャケットライン上の"配管種別変更マーク■"は、理想的には、不要)
配管仕様の記入法
| No. | 仕様名称 | 文字数x | 例 |
|---|---|---|---|
| 1 | サイズ(呼び径) | 6文字以内 | 100A |
| 2 | サービス記号(流体記号) | 4文字以内 | CW |
| 3 | 配管材料スペック記号 | 4文字以内 | A10 |
| 4 | ラインナンバ | 5文字以内 | 11001 |
1~4の順に下記例のように記入します。
参考
- 4はオプションとして省略しても構いません。
- 文字記号の内容詳細は、『07-02標準文字記号』「配管仕様文字」に準じます。
- 文字の大きさは2.0mmとします。
- 5として保温・保冷表示を追記しても構いません。(5文字以内)
- 表示詳細は「保温・保冷の記入法」を参照してください。
注意
- ラインNo. 5文字のうち、上2文字はプラントのセクションNo.と一致させ、下3文字を連番とすることを原則とします。
- セクションは1プラントに最大32セクションまでとします。
- セクションの区分けのないプラントについては、ラインNo.よりセクションNo.を省略しても構いません。
- 1枚のP&IDの図面は2つのセクションにまたがらないようにしてください。
配管付属品図形の記入法
配管ないし機器の付属ノズルに接続する形で記入してください。
配管付属品単体での記入はできません。
原則としてフランジ、ネジ込み等、継手の表示上の区別は行いません。
ただし、一般弁図形については特別に区別するものとします。
配管および配管付属品の記入法:バルブおよびコックの本体の表しかた(JIS B0011に準拠)
一般弁図形の記入法
-
原則としてサイズのみ記入します。
ただし、仕様を特に示したいもの、配管仕様の示していない小口径配管上の弁等については、スペック記号も合わせて記入します。
-
サイズ・スペック記号は、「配管仕様の記入法」と同様とします。
ただし、文字の大きさは2.0mmとします。
記入例を以下に示します。
-
一般弁図形のうち、ライン仕様よりそのサイズが明らかにわかるものは、サイズを記入しなくても構いません。
一般付属品図形の記入法
-
原則としてタグ No.を記入します。
ただし、特に仕様の管理を必要としないものについては、省略しても構いません。
-
サイズを明示したいときは、サイズを合わせて記入しても構いません。
(一般弁図形以外は表示しないことを原則とします。)
-
サイズについての記号は、「16-09 一般弁図形」に同じとします。
-
タグNo.の文字は6文字以内で以下のようにします。
-
記入例を以下に示します。
-
バルブ及びコックの本体の表し方(JIS B0011に準拠)
バルブ・コックの種類 図記号 バルブ・コックの種類 図記号 バルブ一般 
アングル弁 
仕切弁 
三方弁 
玉形弁 
安全弁 
逆止め弁
又は
ボール弁 
バタフライ弁
又は
コック一般 
保温・保冷の記入法:保温・保冷の表示文字、記入例、識別記号
保温・保冷の表示文字
保温・保冷の表示文字は下記のようにします。
文字の大きさは2.0mmとします。
保温・保冷の記入例
-
機器の記入法
機器の保温・保冷の記入は下図のように記入します。
保温・保冷のシンボルについては、「16-06 機器付属品図形」に準じます。
-
配管系の記入法
配管系の保温・保冷の記入は下図のように記入します。
保温・保冷のシンボルについては、「16-13 機能シンボル」に準じます。
識別記号
保温・保冷材の識別記号は、原則として下記に準じます。
下記にない材料については、プラントごとに定義してください。
-
保温材
JIS番号 名称 記号 JIS A 9504 ロックウール保温材 R JIS A 9505 グラスウール保温材 G JIS A 9510 ケイ酸カルシューム K JIS A 9512 パーライト保温材 P - 超軽量ケイ酸カルシューム保温材 T -
保冷剤
JIS番号 名称 記号 JIS A 9505 グラスウール保温材 G JIS A 9511 フォームポリスチレン保温材 F JIS A 9512 はっ水性パーライト保温材 H JIS A 9514 硬質ウレタンフォーム保温材 U - フェノールフォーム保温材 Z
計装用記号の記入法
計装用記号の記入範囲
計装用記号の記入範囲は、表示計器、調節器、伝送器、検出器、調節部、演算器、およびそれらを結ぶ計測用配管、配線です。
ただし、記号によって接続関係を表示できる場合は、中間を省略しても構いません。
計装用記号の形
- 計装線図形の形は「16-11 計装線図形」を用います。
- 計装用図形の形は「16-12 計装用図形」で定められた「計装用品図形」単独、または「計装付属品図形」との組み合わせで形を決めて、これらを用います。
- 寸法値は原則として『P&ID配管用図形シンボル』で定められた値を用います。
- 計装用記号の線の線種は、「線種」に準じます。
- 計装用文字記号の詳細は、『07-02標準文字記号』「計装用文字記号」に準じます。
計装用記号の記入法
-
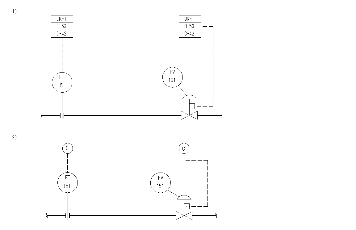
円で表わされた図記号には、円内の上半分に文字記号を、下半分に個別番号を記入します。
-
円で表わされていない図記号に、文字および個別番号を記入する必要のある場合は、その図記号から斜めに引き出し線を出し、その端に円を描き、この中に内の上半分に文字記号を、下半分に個別番号を記入します。
-
1台で二種類以上の変量を扱うか、または二種類以上の機能を持つ組み合わせ計器も、下記の例のように別々の文字記号、および個別番号で表します。
- 一台で多数の同種変量を扱う多箇所計器は同一の個別番号で表わし、測定箇所を区別するときは、個別番号の次に、さらにハイフンと数字を加えて表示します。
- 伝送器は、それに接続される表示計器、または調節器に対応する文字記号および個別番号で表します。
- 調節部は、それを作動する表示計器、または調節器に対応する文字記号および個別番号で表します。
- 計器に接続されていない検出器、調節部、測定点、または試料採取点などは、その部分だけに単独の文字記号および個別番号を用います。
- 検出器、伝送器、および調節部が、表示計器または調節器に接続されている場合には、それらの各々に文字記号および個別番号を記入する必要はありません。
-
計装設備の機能、目的等を特に示す必要のある場合は、下記のように図記号のかたわらに説明を付記しても構いません。
計装用配管の記入法
- 計装用配管を示す線は、装置および機器を横切らないようにします。やむを得ず横切る場合は、「配管および配管付属品の記入法:配管の記入法」の項目6に準じます。
-
計装用配管が他の線と交わるときは、「配管および配管付属品の記入法:配管の記入法」の項目6に準じて下記のようにしてください。
-
計装用配管の各図面間の継ぎは、計装用配管接続図形を用いて、上記のように記入してください。
図形内部の記号は接続する接続図形各々に同じ数字を記入します。(数字2ケタ連番)
近くの計装用配管上に接続する計装品の文字記号を記入します。









