1220 3D配管チェック
概要
機能
以下の機能を有します。
- 配管Data(JPIPEL,JISPAC,JISONO,JISOME)をパックして、無効Dataを削除します。(3.注意事項参照)
- ラインNo.に正の値が設定されているラインのカタログNo.を0に変更します。
-
マイナスラインのスプール図番、流体、スペッククラスを母管と同一にします。
ただし、始点、終点とも別ラインに接続しているマイナスラインの場合、スプール図番は、スプール図番=0の時のみ、流体記号は、流体記号=未設定の時のみ変更します。
- 機器ノズルと配管の再接続を行います。
-
配管Dataをチェック(PMS未登録部品、シンボル前後角、溶接間長さ、食込みチェック、およびAPADBSにて設定した付属品、計装品とそのクラスサイズの相フランジとの接続等)し、エラー情報をe_mrc(File名)に書き込みます。
ベンドは食込みチェックのみを行います。
操作および処理
起動
-
自動起動
3Dモデル入力終了時に保存して終了します。
-
手動起動
mrcnv Lu#↓ とします。(例.mrcnv 18↓)
3D配管エラーチェックで発生したエラー情報を見る方法
エラー情報は画面上にも表示されますが、e_mrcにもかかれます。
e_mrcは、例えばLu#=21のJobであればeyecad\j21に作られ、3D配管エラーチェックを起動する度に、最新の状態に更新されます。
e_mrcの内容は、メモ帳等のテキストエディタでeyecad\j21のe_mrcで確認してください。
- エラーが無い時は、「no error in Piping」と表示されます。
- エラーがある時は、「There are xxx Piping Error(s)!」と表示されます。
注意事項
- 本プログラムは、3Dモデル入力や3D配管バッチ処理、3DモデルData併合等(別マニュアル参照)で配管Dataを追加、または修正し、下流側システム(スプール図、組図等の編集、出力)に移るときに、事前に起動してください。
-
「Piping Data Pack Start. Please DO NOT BREAK.」から「Piping Data Pack End. 」のメッセージが画面上に表示されている間は、BREAKキーなど押してプログラムをストップする事は絶対に止めてください。
Dataが壊れる可能性があります。
-
配管データのエラーチェックの最大件数は5000件です。
この件数を超える配管エラーはリストに表示されません。
-
mrcnvでは二重管内外管チェック(エラーコード:389)はデフォルトでは行いません。
チェックする場合は以下の手順で実行してください。
ランチャの3D配管エラーチェック(Mrcnv)ボタンをクリック
コマンドプロンプトが現れるので以下入力

Luフォルダのe_mrcに結果がかかれます。
配管データのエラーチェック
配管データのエラーチェック
入力した配管データの不具合個所をリスト一覧に表示します。
操作方法
-
メニューバーより「配管(L)」「配管データのエラーチェック」を選択すると配管データのエラーチェックダイアログが現れます。
このダイアログにエラー一覧が現れ、エラーのある配管や配管部品の選択と拡大表示ができます。
配管データのエラーチェックダイアログ

エラー一覧の各列やボタンの機能を次の通りです。
| 列名 | 説明 | |
|---|---|---|
| ① | No. | エラー順番 |
| ② | Rec# | レコード番号 |
| ③ | Job区分 | 配管に設定したJob区分記号 |
| ④ | スプール連番 | 〃 スプール番号 |
| ⑤ | 流体 | 〃 流体記号 |
| ⑥ | ラインNo. | 〃 ラインNo. |
| ⑦ | ポイント | エラーが発生したポイント番号。
部品間の場合ポイント間を10-11のように表します。 |
| ⑧ | シンボル名称 | 部品でエラーが発生した場合、そのシンボル名称 |
| ⑨ | 重要度 | ★の数で重要度を表します。★が多いほど重大なエラーです。 |
| ⑩ | コメント | エラーの内容 |
| ⑪ | エラーコード | エラー番号 |
| ボタン名 | 説明 | |
|---|---|---|
| ⑫ | 更新 | 配管モデルを読み直しエラーチェックリストを更新します |
| ⑬ | 拡大表示 | |
| ⑭ | Excel出力 | |
| ⑮ | プラントエリア | |
| ⑯ | 二重管内外管チェック | |
リストのヘッダでマウスをクリックすると以下のポップメニューが現れます。

| メニュー | 説明 | |
|---|---|---|
| 昇順で並べ替え | 列をキーとして、昇順で並べ替えを行う | |
| 降順で並べ替え | 列をキーとして、降順で並べ替えを行う | |
| 列の左を固定 | 選択した列の左を固定し右側がスクロール | |
| 列固定解除 | 固定した列の解除 | |
| フィルターエリア | 行のフィルタ設定を行う。
フィルタ設定した列のヘッダ文字は太字となります |
|
| フィルターリセット | 列に設定しているフィルタをすべて解除 | |
| 候補リスト | フィルタの対象となる候補の一覧が表示。
チェックをOFFとすると、その値のある行が非表示となる。 1行目にある「(すべて選択)」で全ての項目のON/OFFが可 |
|
| AND/OR | Textエリアの文字列で絞り込むときの論理積/論理和を選択 | |
| Textエリア | 絞り込み条件の値を入力するエリア | |
| 条件 | Texiエリアの値の条件で以下より選択可 | |
| 合致条件 | 内容 |
|---|---|
| と等しい | 指定値が存在する行を表示 |
| と等しくない | 指定値が存在しない行を表示 |
| より大きい | 指定値を超える行を表示 |
| 以上 | 指定値以上の行を表示 |
| より小さい | 指定値未満の行を表示 |
| 以下 | 指定値以下の行を表示 |
| で始まる | 指定値で始まる行を表示 |
| で始まらない | 指定値で始まらない行を表示 |
| で終わる | 指定値で終わる行を表示 |
| で終わらない | 指定値で終わらない行を表示 |
| を含む | 指定値を含む行を表示 |
| を含まない | 指定値を含まない行を表示 |
配管エラーe_mrc Fileの様式
以下のような様式で、エラーメッセージがリスト形式で表示されます。
表示はKERR(エラーCode)、スプール図番、流体、ラインNo.の順で、各エラーCodeごとに、ヘッダとしてエラーの内容が表示されます。
各メッセージの末尾の!!のマークは
| マーク | 意味 |
|---|---|
| !!!! | 配管製作側のシステムが走らないような基本的エラー |
| !!! | 配管製作、組立できないようなエラー |
| !! | 配管製作、組立は出来るが、強度的問題があるエラー |
| ! | 配管製作、組立強度的にも問題ないが、設計者の意図的なものと予想されるもの |

流量計などの上下流に必要な直管長
AG(J)CNST D029
- このテーブルは配管部品の中の特に流量計などでその前後に決められた長さの直管が必要な場合、その長さがとれているか否かをチェックするためのものです。
-
この設定はプロジェクトの標準として設定されるものです。
APADにより、個々の部品に対し必要前後長が設定がある時はこちらが優先されます。
- 第一W#に670を設定することにより、このチェックが作動します。(AGCNSTのデフォルトはONにしてあります)
- 必要直管長を設定する枠(X6,X8)には管内径の必要倍数を10倍した数値を入力します。
-
流量計の前後で別図処理した時のように、流量計が始点または終点となる時は必要直管長の判定はできません。
(エラーCode:250 流量計が始点または終点のため必要直管長が判定できません。が表示されます)
| Xx | 1 | 2 | 3 | 4 | 5 | 6 | 7 | 8 | 9 | 10 | Xx |
|---|---|---|---|---|---|---|---|---|---|---|---|
| 0x | 作動設定 Ver.No. |
部品機能種数 | 上流 必要直管長 管内径:Diの 倍数x10の値 |
下流 必要直管長 管内径:Diの 倍数x10の値 |
0x | ||||||
| 670 | 6 | ||||||||||
| 1x | 1 | 2 | 3 | 4 | 1x | ||||||
| シンボル種数 | タービン式 | ||||||||||
| 1 | 3007 | 50 | 30 | ||||||||
| 2x | 1 | 2 | 3 | 4 | 2x | ||||||
| 電磁式 | |||||||||||
| 1 | 3009 | 50 | 20 | ||||||||
| 3x | 3x | ||||||||||
| 差圧式オリフィス | 差圧分流式※ | ||||||||||
| 2 | 3021 | 3153 | 100 | 50 | |||||||
| 4x | 4x | ||||||||||
| 差圧式ベンチュリ | |||||||||||
| 1 | 3022 | 50 | 0 | ||||||||
| 5x | 5x | ||||||||||
| 渦式 | |||||||||||
| 1 | 3105 | 70 | 30 | ||||||||
| 6x | 6x | ||||||||||
| 超音波式 | 超音波式 外装タイプ | ||||||||||
| 2 | 3106 | 3155 | 100 | 50 | |||||||
| 7x | 7x | ||||||||||
| 8x | 8x | ||||||||||
| 9x | 9x |
※ 差圧分流式流量計のフランジタイプは既に必要直管長が製品の本体寸法に反映されているものがありますので使用する製品により本機能のON/OFFを判断して下さい。
e_mrc 配管エラーの対処
e_mrcから、エラーの場所と原因を読み取ります。

| No. | エラーCode | 原因 | 対処 |
|---|---|---|---|
| 1) | 221 | 指定されたスペッククラスの入力された配管部品の機能シンボル、または A(B)G(J)ISPR中にありません。 | ユニオンをA10のクラスに登録します。 |
| 2) | 291 | 溶接間長さが46mmしかありません。基準は70mm(BWの場合、長さ指定とパイプ厚さの指定倍長との長い方) | 偏芯レジューサの位置を変更します。 |
| 3) | 295 | 溶接間長さが44mmマイナスしているので、食い込んでいます。 | 流量計の位置を変更します。 |
| 4) | 432 | 指定されたスペッククラスのPMSのValve欄に登録されてないタイプのバルブが使用されています。 | ダイヤフラム弁をA10のクラスに登録します。 |
| 5) | 433 | 使用する形のバルブのシンボルがBG(J)ISPRに登録されていません。 | 一般に駆動方式がレバーやギヤの形があるタイプで、駆動方式がバルブ基準中に設定されていないか、レバー、ギヤの方向(アクチュエータ方向)がBG(J)ISPR内に定義されていない方向に入力されています。 |

e_mrc 配管エラーの対処 (フランジP.C.D、ボルト穴径、穴数チェック)
機能
下図の○印で示す様なフランジ継手箇所の(フランジサイズ及びレーティングから求めた)
- P.C.D (Pitch Circle Diameter)
- ボルト穴径
- ボルト穴数
をチェックし、(1),(2),(3)のいずれかが異なっている場合(現場でのフランジボルト締め不可)、エラーメッセージの画面表示とe_mrcへの書き込みを行います。
スペックチェンジ、ノズル接続、別図接続等、フランジのレーティングが変わる可能性のある箇所のみチェックします。

上図の(1)~(6)でエラーが起こるようにデータを作っていますが、エラーの内容は以下を参照して下さい。
e_mrc 配管エラーの対処 (フランジP.C.D.、ボルト穴径、穴数チェック) / (別図分割点の座標値、流れ方向チェック)
フランジP.C.D.、ボルト穴径、穴数チェック
エラーメッセージの内容、対策

| No. | 〔エラーの説明、対策〕 |
|---|---|
| 1) | ノズルのレーティングが30K、配管のフランジが10Kであるため、P.C.D.等があわずにエラーになっています。
機器入力でノズルを入力するとき、ノズルのレーティングに注意してください。 |
| 2),3) | バルブフランジと相フランジのレーティングが異なり、P.C.D.等も合わないため、エラーになっています。
この場合、スペックチェンジの位置を部品前(後)でなくフランジ前(後)で設定し直せばエラーは消えます。 |
| 4) | バルブフランジと相フランジのレーティングは異なるがたまたま40Aの10Kと20KのフランジのP.C.D.等が同じなので取り付け上は問題ありません。
!マーク1個のみの表示にしています。 |
| 5) | 玉形弁と逆止め弁が直付けになっていますが、各フランジのP.C.D.等が異なり、エラーになっています。 |
| 6) | 別図のフランジとP.C.D.等が異なり、エラーになっています。 |
一般弁、配管付属品、計装品のレーティングについて
-
一般弁は配管材料基準の接続形式から、配管付属品、計装品はAPADBSのEnds Codeに記述されている接続CodeからABATCH.xlsで“APAIBS”の書き込み操作が必要)レーティングを得ます。
例) 接続形式が150# RFであれば、レーティングは150#
- 配管材料基準に登録している相フランジと、部品本体側のフランジのレーティングが合致していない場合はエラーとなります。
別図分割点の座標値、流れ方向チェック
概要
図1の様に3Dモデル入力で別図に分解した後、各スプールNo.101、102のラインは別ラインとして修正可能なため、人為的な操作で別図分割点Aの位置が離れたり(図2)、流れ方向が合わなくなる可能性があります。(図3)。
この様な別図分割点における座標値、流れ方向の不整合をチェックし、e_mrcに書き込みます。

エラーメッセージの内容

e_mrc 配管エラーの対処(接続線間長のチェック)
-
接続線間距離チェックKERR=290の概要
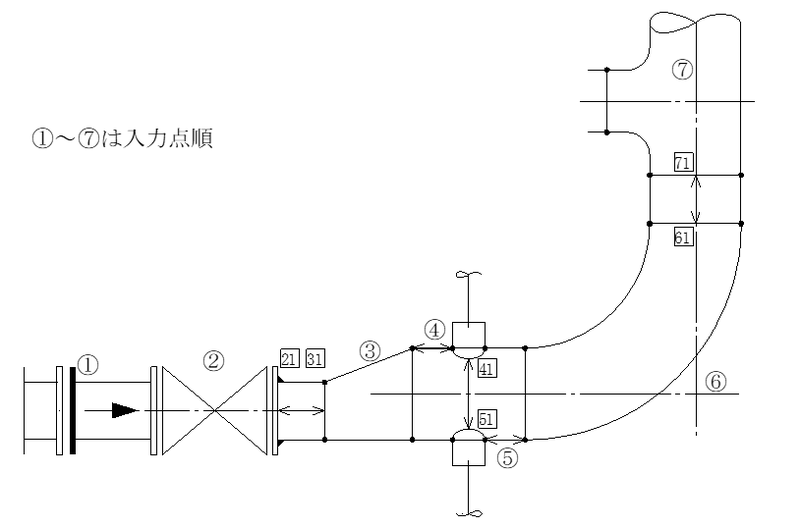
以下のように各入力点の接続線間ごとに、最短距離でチェックしています。
TSやDVの接続線間はチェックしてません。
- [21] ⇔ [31]のように、SW⇔BWの間はその配管サイズに対しての、基準間距離の短い方でチェックします。
-
[41]と[51]のような間は母管の径と分岐ノード点を考慮し、最短溶接線間を下の図1のように、直線と仮定してチェックするようにしました。
これにより、従来よりも分岐コネクト間の接続線間長のチェックは正確になります。
ただし、ユーザ定義で分岐コネクト部品(ボス等)を追加する場合は、外長(OL)の寸法を常に正確に定義する必要があります。
- 接続間距離が4.3mm以下は、その接続線1本で両部品を接合すると考え、エラー出力しません。

分岐コネクト間溶接線間長チェック要領
母管の軸方向同一箇所で軸直角方向角度を変化させて、複数の分岐コネクトさせる場合の熱影響部間のCheck
-
BBOS,BOL,BDWの場合

-
BPADの場合

BPAD(補強板付分岐)のときは、分岐管径の2倍が補強板外径として溶接間長を評価します。
e_mrc 配管エラーの対処(喰い込みのチェック、その他)
喰い込みのチェック
-
KEER=295の典型的例は、以下のように一度バルブの面間を設定してエルボ等と直付入力し、その後にバルブ面間やサイズを変えた時によく発生します。
このような場合は、もう一度直付操作を行います。(KはLap長)

-
パイプニップル、異径ニップル類は、元々両側に部品が喰い込みとなり、自身の長さは事前に強度上の考慮がなされていると仮定し、喰い込みのチェックから除外しています。

その他
-
KEER=221で機能シンボル(Funcの欄)がB(分岐一般)の場合の典型的例
以下のように、Bの意味は分岐シンボルであるが、TeeなのかBossなのか等の判断がつかない場合で、一般に母管のスペッククラスの分岐表(Branch Table)No.が適正でない場合が多いです。

-
KEER=295の接続点オーバーラップのエラーは、以下のような場合でも出力されます。
設計者側の意図的なものと考え、!マークを1つとしていきます。

e_mrc 配管エラーの対処(Flangeオス・メス制御)
Flangeオス・メス制御チェック
一般弁などの部品を他部品と直付けした場合に、Flageのオス・メスの整合性が取れていない場合、エラーを出力します。
下図は、一般弁本体両側がメスで、直付された消音機本体両側がメスの場合のエラー例。

ErrorMessageの内容
| ErrorNo | Message | 内容 |
|---|---|---|
| 471 | Combination ERR of FLGS face ENDS code.(F/G) !! | フランジ接続面形式の組み合わせが正しくありません。(メス-メス)
メス側同士の接続となっています。 |
| 472 | Combination ERR of FLGS face ENDS code.(M/T) !!! | フランジ接続面形式の組み合わせが正しくありません。(オス-オス)
オス側同士の接続となっています。 |
| 473 | Combination ERR of FLGS face ENDS code.(Kind)!!! | フランジ接続面形式の組み合わせが正しくありません。(異種)
M&F形式とT&G形式の接続などの異種形式の組合せとなっています。 |
部品本体に取り付くフランジのオスメスでなく、本体側の接続面でチェックします。
e_mrc 配管エラーの対処
e_mrcから、エラーの場所と原因を読み取ります。
| No. | エラーCode | 原 因 | 対 処 |
|---|---|---|---|
| 1) | 240 | 下流側サイズのPIPE定義がPMSにありません | PMSのPIPEサイズのFrom To範囲を変更します。
直付けなどでPIPEがなくてもPIPEサイズを定義しないと材集がただしく実行できません。 |
溶接間長さエラーのチェック事例
溶接間長さエラーのチェック事例
AG(J)CNST D048の51W目に500のフラグを設定することによりパイプ肉厚の倍数ベースで BW-BW間長のチェックが可能となります。
標準データベースではパイプ肉厚の5倍が設定してあります。
-
例1) SGP管の場合
肉厚は 3.8mm です。
5倍して 19mm ですので〔配管データのエラーチェック〕をかけてもエラ-は発生しません。
-
例2) Sch 160管の場合
肉厚は 8.7mm です。
5倍して 43.5mm となりますので〔配管データのエラーチェック〕かけると下記のエラーが発生します。

e_mrc エラーメッセージの非出力処理
AG(J)CNST Page S050
このテーブルの10W目にバージョンNo. フラグをセットしますと、11W目以降に書かれたkerr Codeをe_mrcのFileに出力しません。
Ver.5.10では、kerr=265のエラーのみ対応しています。
ver.6.60にて、kerr=265以外のエラーCodeにも対応しました。
| 1 | 2 | 3 | 4 | 5 | 6 | 7 | 8 | 9 | 10 | |
|---|---|---|---|---|---|---|---|---|---|---|
| kerr Code数 | Ver.No. | 0X | ||||||||
| 1 | 510 | |||||||||
| kerr Code数 | 1X | |||||||||
| (1) | (2) | (3) | (4) | (5) | (6) | (7) | (8) | (9) | (10) | |
| 265 | 0 | 0 | 0 | 0 | 0 | 0 | 0 | 0 | 0 | |
| 2X | ||||||||||
| 3X | ||||||||||
| 4X | ||||||||||
| 5X | ||||||||||
| 6X | ||||||||||
| 7X | ||||||||||
| 8X | ||||||||||
| 9X |
配管のエラーメッセージに出てくる記号の説明
| 記号 | 意味 | |
|---|---|---|
| IBC | 機能Code | |
| MNIC | 機能記号(機能名称(英語))の頭4文字 | |
| IAGL | そのポイントのその前後のポイントとなす角度(deg) | |
| ISPC | スペッククラスCode | |
| MSPC | スペッククラス記号(最大AN6文字) | |
| ISZC | サイズCode | |
| IPTM | PMS名称Code | |
| IBMC | 品目Code | |
| ISD | サイズダウンCode
1サイズダウン=1(ex.1 ×1) 1/4 2サイズダウン=2(ex.1 ×1) 1/2 |
|
| IRT | レーティング,厚さCode | |
| IED | 接続形状Code | |
| IBS | 規格Code | |
| IDN | 寸法種Code | |
| IPTC | パイプタイプCode | |
| IORO | 内、外管フラグ 0:シングル管, 1:内管, 2:外管 | |
| ISMN | シンボルNo. | |
| Class | PMSのスペッククラス | |
| Spec. | Specification、仕様 | |
| PCD | フランジのピッチサークルダイヤ | ![]() |
| BHD | Bolt Hole Dia ボルト穴径 | |
| BHN | Bolt Hole No. ボルト穴数 右図で4ヶ | |
| Weld Span | 溶接線間距離 | |
| B.Conn | Branch Connection 分岐コネクト部品(ボスやアウトレット等) | |
e_mrc エラーCodeと内容
プラント属性に関するエラー
| No. | Error Code | 内容 | システム内使用ルーチン | |
|---|---|---|---|---|
| kerr | ||||
| From | To | |||
| 111 | 114 | 未使用 | ||
| 1 | 115 | 流体が1つも登録されていません。(EYESPECで登録してください) | nwlin | |
| 116 | 120 | 未使用 | ||
| 121 | 124 | 未使用 | ||
| 2 | 125 | スペッククラスがPMSに登録されていません。(EYESPECにて登録してください) | nwlin | |
| 3 | 126 | 変化するスペッククラスがPMSに登録されていません。(EYESPECにて登録してください) | naplv | |
| 4 | 127 | スペッククラスがこのポイントに設定されていません。(3Dモデル入力、または3D配管バッチ処理のALINBS、ALCTBSにて設定してください) | nrpdt | |
| 128 | 130 | 未使用 | ||
| 131 | 未使用 | |||
| 5 | 132 | Job区分が1つも登録されていません。(EYESPECにて登録してください) | nwpai | |
| 133 | 134 | 未使用 | ||
| 6 | 135 | Job区分が1つも登録されていません。(EYESPECにて登録してください) | ||
| 136 | 139 | 未使用 | ||
| 7 | 140 | BG(J)ISPR内に定義されている以外の機能Codeが入力されています。 | nrpdt | |
| 141 | 143 | 未使用 | ||
| 8 | 144 | 機能Codeは不適当です。 | napxv | |
| 145 | 199 | 未使用 | ||
配管ラインポイントとスペッククラス内登録に関するエラー
| No. | Error Code | 内容 | システム内使用ルーチン | |
|---|---|---|---|---|
| kerr | ||||
| From | To | |||
| 9 | 200 | 入力ポイント数が1ライン当り30ポイントを越えています。 | nrpdt | |
| 10 | 201 | シンボル数が最大数(60)/ラインを越えています。 | ||
| 202 | 209 | 未使用 | ||
| 11 | 210 | この機能CodeがAG(J)ISPRに登録されていません。 | pppdt | |
| 12 | 211 | このポイントは、曲りであるのに、この前と後の点が直線上に近い位置にあります。
Degree : XX ---曲り角度 |
pppdt | |
| 13 | 212 | このポイントは、直線接続であるのに前と後の点が直線上にありません。
Degree : XX ---曲り角度 |
pppdt | |
| 14 | 213 | このポイントは、45°の曲り角が必要ですが、その角度がとれていません。 | pppdt | |
| 214 | 215 | 未使用 | ||
| 15 | 216 | 220 | 配管ライン最終ポイントが、曲りで終わっています。「終点」か「直進」のシンボルにして下さい。 | pppdt |
| 16 | 221 | 入力された配管部品の機能シンボルが指定されたスペッククラスの中に定義されてないか、またはA(B)G(J)ISPR中にありません。 | ftmpr | |
| 17 | 222 | 同上で2重管の外管側について | ||
| 18 | 223 | 断熱厚で自動的に長くなるタイプのボス等がA(B)G(J)ISPR中にありません。 | ftjsph | |
| 224 | 未使用 | |||
| 19 | 225 | 「フランジ」が指定のスペッククラス内にありません。 | nrpdt | |
| 20 | 226 | 「スタブエンド」が指定のスペッククラス内にありません。 | nrpdt | |
| 21 | 227 | 「ヘルール」が指定のスペッククラス内にありません。 | nrpdt | |
| 228 | 234 | 未使用 | ||
| 22 | 235 | 配管タイプがライニングのクラスなのに「ライナ」がクラス内にありません。 | lnthk | |
| 236 | 239 | 未使用 | ||
| 23 | 240 | 下流側サイズのPIPE定義がPMSにありません | pmspipchk | |
| 241 | 243 | 未使用 | ||
| 24 | 244 | この分岐シンボルに接続する分岐ラインがありません。 | nrpdt | |
| 25 | 245 | この分岐シンボルに接続する分岐ラインがありません。 | nrpdt | |
| 26 | 246 | この分岐シンボルに接続する分岐ラインがありません。 | nrpdt | |
| 247 | 未使用 | |||
| 27 | 248 | 分岐ラインのサイズが母管よりも大きいです。 | nrpdt | |
| 28 | 249 | 分岐ラインのサイズが母管の分岐サイズと合っていません。 | nrpdt | |
| 250 | 未使用 | |||
配管必要長さに関するエラー
| No. | Error Code | 内容 | システム内使用ルーチン | |
|---|---|---|---|---|
| kerr | ||||
| From | To | |||
| 29 | 250 | 流量計が始点または終点のため必要直管長が判定できません。 | udplchk | |
| 30 | 251 | D029設定による機能シンボル別指定の上流側直管長が不足しています。 | udplchk | |
| 31 | 252 | APAD設定による個別シンボルで指定の上流側直管長が不足しています。 | udplchk | |
| 32 | 253 | D029設定による機能シンボル別指定の下流側直管長が不足しています。 | udplchk | |
| 33 | 254 | APAD設定による個別シンボルで指定の下流側直管長が不足しています。 | udplchk | |
| 255 | 257 | 未使用 | ||
| 34 | 258 | パイプ曲げの曲率半径(mm)が不適当です。 | naplv | |
| 259 | 260 | 未使用 | ||
配管製作上およびスプール図表示に関するエラー
| No. | Error Code | 内容
※分岐関連はMroutとmrcnvでエラーチェック結果が異なる場合があります |
システム内使用ルーチン | |
|---|---|---|---|---|
| kerr | ||||
| From | To | |||
| 35 | 261 | このクラスに定義されているルートスペース長CodeはBG(J)FITDに定義されていません。 | rspca | |
| 262 | 未使用 | |||
| 36 | 263 | 片突合せルート間長種Code(idnc=94)がBG(J)FITDにありません。 | nwdck | |
| 264 | 未使用 | |||
| 37 | 265 | APADBSにて設定した付属品、計装品と、これがのる配管とサイズ合ってません。
(このエラーはAPADBSが存在する時にのみ、チェックの上、表示出力されます) |
nrpdt | |
| 266 | 未使用 | |||
| 38 | 267 | APADBSにて設定した付属品、計装品の入口フランジ厚さが異常な長さです。 | thkesflchk | |
| 39 | 268 | APADBSにて設定した付属品、計装品の出口フランジ厚さが異常な長さです。 | thkesflchk | |
| 40 | 269 | APADBSにて設定した付属品、計装品のその他部品名称に設定がありますがフランジ面形式と合致しません。 | thkesflchk | |
| 41 | 270 | この部品と相フランジのPCD,ボルト穴径,穴数があっていません。機器ノズル部 | fgcmw | |
| 42 | 271 | この部品と相フランジのPCD,ボルト穴径,穴数があっていません。分岐部 | fgcmw | |
| 43 | 272 | この部品と相フランジのPCD,ボルト穴径,穴数があっていません。別図接続部 | fgcmw | |
| 273 | 274 | 未使用 | ||
| 44 | 275 | この部品と相フランジの呼び圧があっていません。機器ノズル部 | fgcmw | |
| 45 | 276 | この部品と相フランジの呼び圧があっていません。分岐部 | fgcmw | |
| 46 | 277 | この部品と相フランジの呼び圧があっていません。別図接続部 | fgcmw | |
| 278 | 279 | 未使用 | ||
| 47 | 280 | この部品と相フランジのPCD,ボルト穴径,穴数が合っていません。組フランジ部 | fgcmw | |
| 48 | 281 | この部品と相フランジのPCD,ボルト穴径,穴数が合っていません。クラス変更あり、部品前部 | fgcmw | |
| 49 | 282 | この部品と相フランジのPCD,ボルト穴径,穴数が合っていません。クラス変更あり、部品後部 | fgcmw | |
| 50 | 283 | この部品と相フランジのPCD,ボルト穴径,穴数が合っていません。クラス変更なし、部品前部 | fgcmw | |
| 51 | 284 | この部品と相フランジのPCD,ボルト穴径,穴数が合っていません。クラス変更なし、部品後部
フランジアダプタに関してはPCD,ボルト穴径,穴数についてのエラーチェックは行っていません。 |
fgcmw | |
| 52 | 285 | この部品と相フランジの呼び圧が合っていません。組フランジ部 | fgcmw | |
| 53 | 286 | この部品と相フランジの呼び圧が合っていません。クラス変更あり、部品前部 | fgcmw | |
| 54 | 287 | この部品と相フランジの呼び圧が合っていません。クラス変更あり、部品後部 | fgcmw | |
| 55 | 288 | この部品と相フランジの呼び圧が合っていません。クラス変更なし、部品前部 | fgcmw | |
| 56 | 289 | この部品と相フランジの呼び圧が合っていません。クラス変更なし、部品後部 | fgcmw | |
| 290 | 未使用 | |||
| 57 | 291 | となり合う部品の接続(溶接)線間距離が近すぎます。 | nwdck | |
| 292 | 未使用 | |||
| 58 | 293 | 分岐コネクト部品の接続(溶接)間距離が近すぎます。 | nwdck | |
| 294 | 未使用 | |||
| 59 | 295 | 部品と部品がとなりどうしの溶接線間が重なりあっています。 | nwdck | |
| 296 | 299 | 未使用 | ||
| 60 | 300 | このポイントと別スプール図との取り合い点が離れています。 | fgpcbhdno | |
| 301 | 304 | 未使用 | ||
| 61 | 305 | このポイントと別スプール図との取り合い点の流れ方向が逆です。 | fgpcbhdno | |
| 306 | 380 | 未使用 | ||
二重管やスタイルカタログに関するエラー
| No. | Error Code | 内容 | システム内使用ルーチン | |
|---|---|---|---|---|
| kerr | ||||
| From | To | |||
| 62 | 381 | 母管がシングルパイプラインなのに、そこから分岐するスタイルカタログのラインは2重管です。 | catlg | |
| 63 | 382 | 母管が2重管の内管なのに、そこから分岐するスタイルカタログのラインは外管用です。 | catlg | |
| 64 | 383 | 母管が2重管の外管なのに、そこから分岐するスタイルカタログのラインは内管用です。 | catlg | |
| 65 | 384 | スタイルカタログの2パート目のラインの最後のポイントが"EPPE"で終わっています。 | catlg | |
| 385 | 386 | 未使用 | ||
| 66 | 387 | スタイルカタログラインが1スプール図中10を越えます。 | ||
| 67 | 388 | 対応する2重管内管(外管)が見つかりません。 | jpipchk | |
| 68 | 389 | 2重管外管サイズが内外管組み合わせ表の定義と異なります。 | jpipchk | |
| 390 | 未使用 | |||
| (システム内エラー)
この39x番台エラーはシステム内エラーなので、外部fileでは制御不可の可能性が高いです。御連絡下さい。 |
||||
| 69 | 391 | 相手先フランジPCD穴数、穴径の確認必要 | pppdt | |
| 392 | 未使用 | |||
| 70 | 393 | この機能Codeの属性がPO Table内にありません。 | pppdt | |
| 71 | 394 | この機能Codeの属性がFP Table内にありません。 | pppdt | |
| 72 | 395 | この機能Codeの属性がES Table内にありません。 | pppdt | |
| 396 | 未使用 | |||
| 73 | 397 | この機能Codeの属性がBK Table内にありません。 | pppdt | |
| 74 | 398 | この機能Codeの属性がZN Table内にありません。 | pppdt | |
| 399 | 412 | 未使用 | ||
e_mrc 各配管シンボル属性、サイズ、寸法に関するエラー
| No. | Error Code | 内容 | システム内使用ルーチン | |
|---|---|---|---|---|
| kerr | ||||
| From | To | |||
| 75 | 413 | ベンド角が180度より大きい | ftdmnh | |
| 76 | 414 | 該当する部品の寸法名CodeがBG(J)FDNA第1エリア(全社標準配管部品寸法テーブル)に登録されていません。 | ftjdarh | |
| 77 | 415 | 該当する部品のFitting Code(IPTM)がBG(J)FDNAの第1エリア内に登録されていません。 | ftjdarh | |
| 78 | 416 | 該当する部品の寸法列CodeがBG(J)FDNAの第2エリア内に登録されていません。 | ftjdarh | |
| 79 | 417 | 該当するPMSに定義されている形状の部品がBG(J)FDNAの第2エリアに登録されていません。 | ftjdarh | |
| 80 | 418 | 指定したサイズでの寸法値がBG(J)FITDに登録されていません。 | ftpsmd | |
| 81 | 419 | フランジ、スタブエンド、ヘルールのいずれか(特定不可)が指定したクラスのPMSに登録されていません。 | nrpdt | |
| 82 | 420 | フランジが指定したクラスのPMSに登録されていません。 | fgmprh | |
| 83 | 421 | フランジに関する寸法名CodeがAG(J)ISPRに登録されていません。 | fgbnrh | |
| 84 | 422 | フランジのFitting CodeがBG(J)FDNAの第1エリアに登録されていません。 | fgbnrh | |
| 85 | 423 | フランジに関する寸法列CodeがBG(J)FDNAの第2エリアに登録されていません。 | fgbnrh | |
| 86 | 424 | このフランジの種類がBG(J)FDNAの第2エリアに登録されていません。 | fgbnrh | |
| 87 | 425 | 指定したスペッククラスの使用するガスケットのサイズがそのクラスのサイズ範囲にありません。 | gskthick | |
| 88 | 426 | 指定したスペッククラスの使用するリングのサイズがそのクラスのサイズ範囲にありません。 | gskthick | |
| 89 | 427 | 指定したスペッククラスに使用するフランジのサイズがありません。 | gskthick | |
| 90 | 428 | 指定したスペッククラスに使用するフランジが規定されていません。 | gskthick | |
| 91 | 429 | 指定したスペッククラスに使用するガスケットが規定されていません。 | gskthick | |
| 430 | 未使用 | |||
| 92 | 431 | 指定したスペッククラスのValve Type内の指定したサイズ範囲外のサイズのバルブが使用されています。 | vampr | |
| 93 | 432 | 指定されたスペッククラスのPMSのValve欄に登録されていないタイプのバルブが使用されています。 | vampr | |
| 94 | 433 | 使用する形のバルブのシンボルがAG(J)ISPRに登録されていません。 | vampr | |
| 95 | 434 | 指定したスペッククラスに、ガスケットかリングが登録されていません。 | vampr | |
| 96 | 435 | 内外管サイズ組合わせCodeがPMSに定義されていません。 | uvpdmnh | |
| 97 | 436 | バルブの外長列Code(P1)がBG(J)VLVDに入っていません。 | uvpdmnh | |
| 98 | 437 | バルブのハンドル高寸法列Code(P3)がBG(J)VLVDに入っていません。 | uvpdmnh | |
| 99 | 438 | バルブのハンドル径寸法列Code(P4)がBG(J)VLVDに入っていません。 | uvpdmnh | |
| 100 | 439 | ギヤ型バルブのハンドル長列Code(P5)がBG(J)VLVDに入っていません。 | uvpdmnh | |
| 101 | 440 | AG(J)ISPR内に定義してあるバルブの寸法種CodeがBG(J)VLVDのIDN:の欄に入っていません。 | uvpdmnh | |
| 102 | 441 | 配管付属品や計装品でこのものに合致したシンボルがAG(J)ISPRに登録されていません。 | pampr | |
| 442 | 444 | 未使用 | ||
| 103 | 445 | 付属品や計装品のAG(J)ISPR内に定義してある寸法種CodeがBG(J)FITDのIDN:の欄に入っていません。 | spcln | |
| 446 | 447 | 未使用 | ||
| 104 | 448 | この弁類(一般弁類、付属品、計装品)に指定された接続形式が該当スペッククラスの直進継手に設定されていません | uvpdmnh | |
| 449 | 450 | 未使用 | ||
| 105 | 451 | 表示図形として使用しているシンボルがAG(J)ISPRに登録されていません。 | dsmpr | |
| 452 | 454 | 未使用 | ||
| 106 | 455 | 表示図形として使用しているシンボルに必要な寸法名がBG(J)FITDに登録されていません。 | dsdmn | |
| 456 | 465 | 未使用 | ||
| 107 | 466 | バルブの外長(P1)が外長列Code内の指定サイズにおける値が0です。 | uvpdmnh | |
| 467 | 未使用 | |||
| 108 | 468 | バルブの指定したハンドル径寸法列内の指定サイズに寸法値がありません。 | uvpdmnh | |
| 109 | 469 | ギヤ型バルブのハンドル長列内の指定サイズに寸法値がありません。 | uvpdmnh | |
| 470 | 未使用 | |||
| 110 | 471 | フランジ接続面形式の組み合わせが正しくありません。(メス-メス) | flangeChk | |
| 111 | 472 | フランジ接続面形式の組み合わせが正しくありません。(オス-オス) | flangeChk | |
| 112 | 473 | フランジ接続面形式の組み合わせが正しくありません。(異種) | flangeChk | |
| 474 | 475 | 未使用 | ||
No.82ノズルと配管ラインの接続Check e_nlc
機能
ノズルからの配管接続チェックを行います。

操作および処理
No.81 ANZL出力手順を参照してください。
Ver.5.20よりFile名が"e_nlc"に変更になりました。

