1001 3Dモデル入力 概要
概要
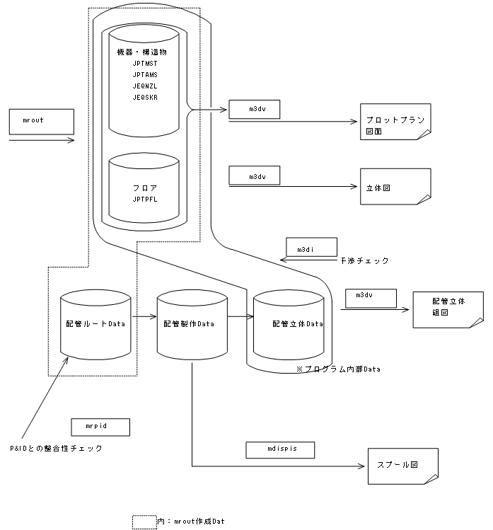
本システムは、機器、構造物配置計画、配管計画をグラフィックディスプレイ対話方式で行い、3次元プラントモデルDataを作成するものです。
この3次元(3D)モデルDataは、プロットプラン、配管立体図、配管スプール図、材料集計等の各種出力の元Dataとなるものです。
取り扱いData
本システムで取り扱い(入力/修正)可能なDataは以下の通りです。
プラントモデル(3次元モデルData)
| No. | 分類 | プラントモデル | 具体例 |
|---|---|---|---|
| 1 | 配管 | 配管経路 | パイプ、相フランジ、B&N、ガスケット自動生成 |
| 一般弁 | 玉形弁、仕切弁など | ||
| 配管付属品 | ストレーナ、スチームトラップなど | ||
| 配管継手類 | エルボ、フランジなど | ||
| 計装品 | CV、ロータメータなど | ||
| 2 | 機器 | ポンプ、塔類、槽類など | ノズル、レッグ、ラグ等 |
| 3 | 構造物+構造物モデル | 架構、基礎 | H、アングル、チャンネル、I鋼などの入力/修正が可能です。
別途EYESTEELにて構造物解析用システムData Fileの作成が可能です。 |
| 4 | フロア | 床面、階段等 | |
| 5 | サポート | 配管サポート | 別途、EYESUPTサブシステムが必要です。 サポートモデル入力/修正、製作図の作成 EYEPIPEにてサポートモデル表示可能です。
(修正はできません) |
| 6 | ダクト | 丸、角ダクト | |
| 7 | 通り芯/補助線 | 通り芯/補助線 |
Data量制限
取扱い可能最大Data数
| No. | 物体種 | 最大数 | 単位 | 最大数の要因 |
|---|---|---|---|---|
| 1. | 機器 | 2000 | 基 | 親機器の数="JPTMST"の最大レコードに対応 |
| 2. | 機器付属品 | 20,000 | 基 | 機器付属品(ノズル含む)="JPTAMS"と"JEQNZL"の最大レコードに対応 |
| 3. | 構造物+構造物モデル | 32,000 | 本 | 1部材1本とします="JPTMST"の最大レコードに対応 |
| 4. | フロア | 6,300 | 枚 | 1床面、1手摺等を1枚とします="JPTPFL"の最大レコードに対応 |
| 5. | 配管 | 9,900 | ライン | 始点→終点を1ラインとします="JPIPEL"の最大レコードに対応 |
| 6. | ダクト | 5,000 | ライン | 始点→終点を1ラインとします="JDUCTR、JDUCTS"の最大レコードに対応 |
| 7. | 配管付属品・計装品 | 5,000 | 台 | (一般弁を除く) ="JISPAC"の最大レコードに対応 |
- 機器付属品は1つの親機器に対し50ヶが最大ですので、これ以上の入力は親を分割して、その機番がABCとしたらABC!1、ABC!2というように設定して下さい。!以後の文字列は図面上非表示となります。1Lu#当りの配管付属品最大数は20,000ヶです。
- 対話中に上記制限数に対応した取扱い数を表示させることができます。
- 上記制限を超える場合Lu#分けにより入力範囲を限定して対応してください。
- 大量のDataを表示した場合、応答速度の低下、画面が見にくい等、対話性の低下を招くので表示ウィンドウを減らすか、セクション切りにより表示範囲を限定し、表示Data数を減らしてください。
その他制限
- Fileサイズ(最大Rec数)file構成一覧表参照
- Fileインデックスサイズ(プログラムで規定しているテーブル)
- Min-Max]テーブルサイズ(プログラムで規定しているテーブル)等の制限があります。
- 対策としては、Lu#間のData分割等の方法で対処することが必要です。
その他注意点
Data量(メモリ使用量)が増えると対話のレスポンスが悪くなります。レスポンスが悪くなった場合の対処方法として以下参考にしてください。
- mrout 以外のプログラムは終了する。
- 作業ウィンドウをひとつにする。(機器修正画面、パース画面などは閉じる)
- 3D モデル表示を単線表示にする。
- 作業範囲に絞り込んだセクションで作業する。
参考
- 現在のメモリ使用量はWindows タスクマネージャで確認できます。(Windows タスクマネージャを開くには、“タスクバー”の何もない部分を右クリックし、[タスクマネージャ] をクリックします。)

パソコンに実装されている物理メモリとハードディスク上の仮想メモリを合わせた総サイズをコミットといいます。
左記の例では、物理メモリは「16.0 GB」コンピューターが使用しているメモリは「10.0 GB」、コミットは「31.9 GB」であることが確認できます。
使用メモリが物理メモリに近づくとレスポンスが悪くなり動作が不安定になるので上記対処方法をとるようにしてください。
インポートFileのData量制限
Mroutでインポート可能な外部FileのData量は、起動しているLuのData量に依存するため、一様に制限量は決まりません。
Mroutは使用メモリ(コミットサイズ)が3GBを超えて作業はできません。
使用メモリは3GB弱でも動作は不安定となるので最大でも2.5GB位での使用を推奨します。
使用メモリはタスクマネージャの詳細タブで確認できます。
タスクマネージャに「コミットサイズ」の列が表示されない場合は、列のヘッダでマウス右クリックのメニューから「列の選択」で「コミットサイズ」をONにして下さい。
詳細は、「26-02-2-10」を参照してください。
V6.90より1Luあたりの最大配管本数を5000→9900に拡張しました。


1Lu内で使用できる最大モデル数は32/64bit共通です。
4トレーンから6トレーンへ鏡反転Copyした時に要した時間:約17分
全配管をシェーディング表示は不可、必要部分のみシェーディングとし他は単線表示のこと
File容量:約34MB → Zip Fileに圧縮して約2MB→メールに添付してData送付が可能!!
Dataプログラム相関

モデル入力使用File
3Dモデル入力プログラムで使用するJOB Fileは以下の通りです。
| システム区分 | File名 | 内容 |
|---|---|---|
| EYECAD(共通) | JPMSMS | Job用配管材料基準,断熱厚基準,流体名基準 |
| JPMSVA | Job用バルブ基準 | |
| JDRWNO | プラント属性、Job区分名、図面番号、図面の履歴管理 | |
| EYEPIPE(3D) | JPTMST | 機器、架構、マスターData |
| JPTAMS | 機器、アクセサリーData | |
| JEQNZL | 機器ノズルData | |
| JEQSKR | 機器串Data | |
| JPTPFL | 平板(敷地、フロア等)Data | |
| JRTCMN | 通り芯、フロアレベルData | |
| JPIPEL | 配管ルートData | |
| JISPAC | 配管付属品、計装品Data | |
| JISCAT | カタログ配管形状(ドレン、ベント、PE、TE)Data | |
| JISONO | 配管スプール図属性(スプール図番関係) | |
| JDUCTR | ダクトData(ルート) | |
| JDUCTS | ダクトData(配管部品パラメータ) | |
| その他 | condition_color.xml | 条件設定カラー |
| model_select_color.xml | モデル選択カラー | |
| preview.bmp | Lu#選択時表示用ビットマップ | |
| wsxxx.mrt | ウィンドウ状態保存File xxxはLu#
prog_settings.xmlに統合 V8廃止 |
|
| JVLIST.txt | パース画面保存File | |
| EYESUPT | JSUPRT | 配管サポートData |
| EYESTEEL | JSTEEL | 鋼構造物Data |
moduleフォルダについて
モジュールDataを保存するフォルダです。フォルダは任意の名前と階層をもち、最後の階層のフォルダに上記モデルに加え以下のFileが保存されます。
| File名 | 内容 |
|---|---|
| preview.bmp | モジュールビットマップ |
| preview.cam | モジュール表示方向設定File(編集、削除はしないでください) |
| module.csv | モジュール内容説明File(モジュール登録時自動作成されます。システムから参照
されることはありません。) |
自動バックアッププログラムEyeWatch
概要
EyeWatchは定期的(ユーザ設定可能)にmroutでの修正作業をLu# Fileに保存します。
またmroutが異常終了したのを感知して自動的にバックアップをとります。
* 機器付属品修正時はバックアップがとれません。
起動方法
- mrout、m3dvを立ち上げると自動的に起動します。
-
起動するとタスクバー右下に
トレイアイコンが現れます。
バックアップ(保存)設定
トレイアイコン上でマウス右ボタンをClickするとメニューが表示されます。

時間間隔指定で保存
定期的にバックアップを取るには上記メニューの「オプション」を選択し、下のDialogで、「時間間隔指定で保存」にチェックを入れます。

時間を分単位で指定してください。
保存履歴数設定することで最大10履歴分の保存が可能です。
保存先は「異常終了時のバックアップFile作成について」を参照してください。
すぐに保存
すぐに保存する場合は上記メニューの[保存]を選択してください。
異常終了時のバックアップFile作成について
-
mrout,m3dvが異常終了するとEyeWatchは自動的にそれまでの作業のバックアップFileを作成します。バックアップFileは以下のフォルダに作成されます。
EYECAD\jxx\autobackup\<PC名>\EYEPIPE以下にフォルダ名01,02,03,…最大10
フォルダ01が常に最新となり02,03,04,…と続きます。最大数を超えると一番古いフォルダは削除されます
- EyeWatchは正常終了時バックアップFileを作成しません。異常終了後確認のためLu#を立ち上げ終了したときに異常終了時作成したバックアップFileを上書きするおそれがあるためです。
- WindowsXPの設定によってはプログラム異常終了時ログFileを作成するDialogが表示される場合があります。そのログ作成をキャンセルすると正常終了したとみなされバックアップFileを作成しません。
- 上記の場合、Dialogが表示されている間、「バックアップ(保存)設定」の「すぐに保存」を参照して、[保存]メニューで保存してください。
バックアップFileの戻し方
- バックアップファイルを戻すLuフォルダ(jxx)は安全のため事前にコピーを取っておきます。
- バックアップFileはjxx\autobackup\<マシン名>以下に01,02,03,…最大10のバックアップフォルダが作成時間指定間隔で作成されます。01が最新
-
戻したいバックアップフォルダ(最新なら01)を開き全ファイル選択しLuフォルダ下に上書きコピーでバックアップFileが戻ります。

バックアップされるファイル一覧
| ファイル名 | mrout | m3dv |
|---|---|---|
| D3DISO | 〇 | 〇 |
| D3DISO_OID | 〇 | 〇 |
| J3DSEC | 〇 | 〇 |
| JCNNCT | 〇 | 〇 |
| JCOLOR | 〇 | 〇 |
| JDMPLN | 〇 | 〇 |
| JDRWNO | 〇 | 〇 |
| JDUCTR | 〇 | - |
| JDUCTS | 〇 | - |
| JEQMST | 〇 | 〇 |
| JEQNZL | 〇 | 〇 |
| JEQSKR | 〇 | 〇 |
| JGROUP | 〇 | 〇 |
| JHLINK | 〇 | 〇 |
| JISCAT | 〇 | 〇 |
| JISONO | 〇 | - |
| JISOME | - | 〇 |
| JISPAC | 〇 | - |
| JPIPEL | 〇 | - |
| JPTAMS | 〇 | 〇 |
| JPTMST | 〇 | 〇 |
| JPTPFL | 〇 | 〇 |
| JPTPPM | - | 〇 |
| JSCLBX | 〇 | 〇 |
| JSTEEL | - | 〇 |
| JSTICY | 〇 | 〇 |
| JSUPRT | 〇 | 〇 |
| JUPRTY | 〇 | 〇 |
| PLTPAC | - | 〇 |
| PLTPIP | - | 〇 |
プラント3Dモデル表示事例
プラント3Dモデルの画面表示の事例を以下に示します。
- V6.70にて仕切弁、玉形弁、ボール弁、逆止弁、ダイアフラム弁のより実形状に近い3Dシンボルを新たに追加した、複合3DシンボルData File:AG(J)CMSM.xlsに登録追加し、このFileを従来の3D標準配管シンボル形状Data File:A(B)G(J)PSM3よりも優先参照させる機能を追加することにより、以下のような、より実形状に近いバルブの表現を可能としました。
- ただし、配管組立図におけるバルブの表示は、JIS Z8209に規定してある、弁の図示に従うように、従来どおりA(B)G(J)PSM3 を参照します。
- 機器については、V6.70において機器付属品として、機器付属品として、ダビッド、ヒンジ、吊り金具、銘板、ワイヤ、フックなど10種類の追加を行い、これもより実物に近いモデル表現が可能となりました。
- 配管サポートとしては、V6.70において、配管サポートファスナの種類を11種追加。また、配管サポートファスナの3D形状を47種AG(J)CMSM.xlsに追加し、この形状の寸法列を102列を,V6.70にて新設した。AG(J)FSYM.csvに追加して、下図のような、サポートファスナの3D形状をリアルに表現できるようにしました。
- 下図で断熱外郭形状の表示は、ワイヤーフレームのモードで表示されています。

各モデルプロパティ一覧
配管
| 1.配管一次選択 | 2.配管二次選択(勾配なし) | 3.配管二次選択(勾配あり) |
![]() |
![]() |
![]() |
| 4.一般弁二次選択 | 5.継手二次選択 | ||
![]() |
![]() |
![]() |
![]() |
| 6.配管付属品二次選択 | 7.配管付属品(ストレーナ)二次選択 | ||
![]() |
![]() |
![]() |
![]() |
| 8.計装品二次選択 | |
![]() |
![]() |
機器
| 1.機器一次選択 | 2.親シンボル/付属品二次選択 | 3.ノズル/マンホール二次選択 |
![]() |
![]() |
![]() |
構造物・構造物モデル
| 1.構造物 | 2.柱/梁/ブレース |
![]() |
![]() |
フロア
| 1. 任意フロア | 2.通路フロア | 3.ケージ一次選択 | 4.手摺 |
![]() |
![]() |
![]() |
![]() |
| 5.ラダー | 6.円/正多角形 | 7.階段 | 8.扇形 |
![]() |
![]() |
![]() |
![]() |
| 9.螺旋階段 | 10.長方形/サポート | 11.任意フロア/定形フロア二次選択 | 12.長円 |
![]() |
![]() |
![]() |
![]() |
ダクト
| 1.ダクト一次選択 | 2.ダクト二次選択(勾配なし) | 3.ダクト二次選択(勾配あり) |
![]() |
![]() |
![]() |
| 4.ダクト部品二次選択 | 5.ダクト付属品二次選択 |
![]() |
![]() |
配管サポート
| 1.配管サポート一次選択 | 2.配管サポート二次選択 |
![]() |
![]() |
ファスナ1プロパティはファスナ記号+接続配管ラインマーク+ファスナ拘束点座標+部材端点からの距離を表示します。

通り芯
| 1.X通り芯 | 2.Y通り芯 | 3.Z通り芯 |
![]() |
![]() |
![]() |
補助線
| 1.X補助線 | 2.Y補助線 | 3.Z補助線 |








































